歡迎訪問沼河浸過濾器官網
技術參數
- 單臺處理水量:45-800m3/h
- 最大工作壓力:0.1-1.6Mpa
- 過濾器清潔時的壓力損失:≤0.018Mpa
- 最高工作水溫:95℃
- 過濾精度范圍:10-3000μm
- 自清洗所需水量:<1%
- 自清洗時間:10-60秒
- 自清洗控制方式:壓差、時間及手動
- 電控方式:交流三相380V/ 50Hz
- 控制界面:數顯、旋鈕、開關
- 濾網類型:316L編織網、楔形網
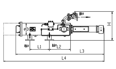
尺寸對照表
| 型號 | 管徑 | 出入水口 | L1 | L2 | L4 | d | 濾網面積 | 處理水量 | 重量 |
|---|---|---|---|---|---|---|---|---|---|
| (inch) | mm | mm | mm | mm | mm | cm2 | m3/h | kg | |
| ELC-US03 | 3 | 80 | 450 | 442 | 2354 | 273 | 1650 | 45 | 117 |
| ELC-US04 | 4 | 100 | 450 | 442 | 2410 | 273 | 1650 | 65 | 120 |
| ELC-US05 | 5 | 125 | 900 | 457 | 3195 | 325 | 3330 | 105 | 221 |
| ELC-US06 | 6 | 150 | 900 | 457 | 3610 | 325 | 3330 | 150 | 225 |
| ELC-US08 | 8 | 200 | 900 | 457 | 4398 | 325 | 3330 | 265 | 245 |
| ELC-US10 | 10 | 250 | 1200 | 472 | 4514 | 426 | 4710 | 410 | 411 |
| ELC-US12 | 12 | 300 | 1300 | 720 | 5027 | 426 | 7060 | 590 | 512 |
| ELC-US14 | 14 | 350 | 1500 | 550 | 5107 | 480 | 7867 | 800 | 632 |
安裝圖



手機二維碼